Northwest Trek Fun Club
The Club for Safari Trek Motorhome Owners
Add custom text here or remove it
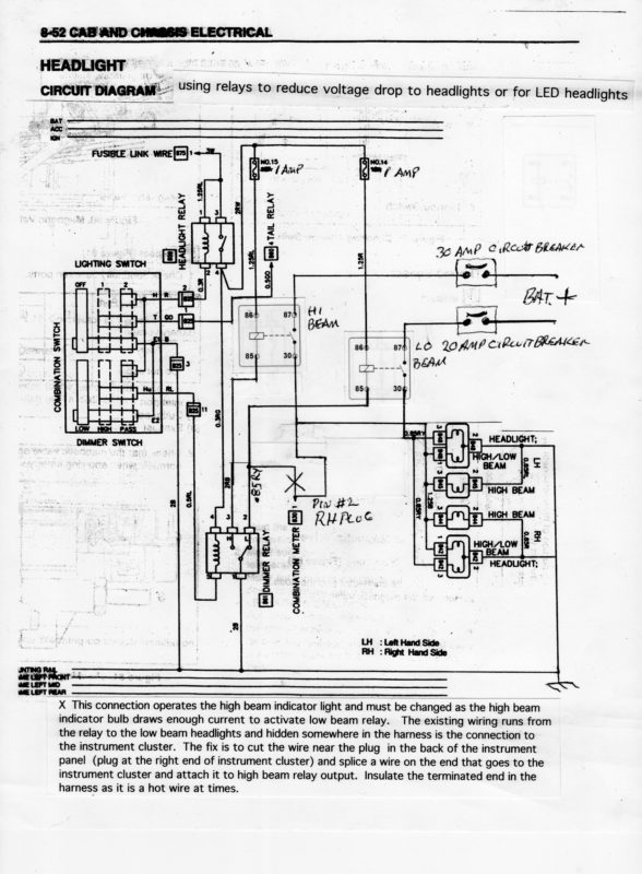
Isuzu Light with Mod